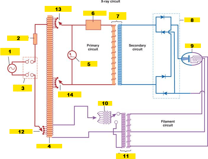
Name all the parts of the x-ray circuit: 1-14

1. Power supply
2. Circuit breaker
3. On/Off switch
4. Autotransformer
5. kVp meter
6. Exposure timer
7. Step-up transformer
8. Rectifiers/Diode circuit
9. X-ray tube
10. Rheostat
11. Step-down transformer
12. Line compensator
13. Major kVp selector
14. Minor kVp selector
Name the parts of the x-ray tube: 1-9
1. Rotor
2. Rotating anode
3. Glass enclosure
4. Anode assembly
5. Window
6. Target
7. Cathode assembly
8. Focusing cup
9. Filament
Identify the interaction:

Characteristic Interaction
What does this symbol represent?

A Solid-State Rectifier/Diode
1. The protective housing protects both the _____ (from heat damage) and ______ (from leakage radiation) nearby.
2. It is _____-lined to absorb x-rays
3. Reduces _______ radiation
4. Keeps it less than ___ mGya or ____ mR per hour at 1m
1. Tube, People
2. Lead
3. Leakage
4. 1 mGya/hr at 1m, 100 mR/hr at 1m
Identify the interaction:
Bremsstrahlung Interaction
1. The autotransformer works on ______-induction
2. Has a _____ winding
3. AKA the ___ selector: contains 2 types, the _______ & ________
4. Feeds into the ________ & ________ circuit
1. Self
2. Single
3. kVp, Major, Minor
4. Secondary, Filament
1. The ______ is the positive terminal of the x-ray circuit.
2. It gives the filament electron ______ energy
3. Two types of anodes: S________ & R________
4. In #3A, the electron beam always hits the same place, the _____ _____.
5. Only used in (HIGH/LOW) voltage equipment, older and ______ equipment.
6. 1 major disadvantage of #3A, _____ builds up rapidly and can damage the tube.
1. Anode
2. Kinetic
3. Stationary, rotating
4. Focal spot
5. Low, dental
6. Heat
Why is Tungsten used as a target material?
- High atomic # = 74, high-efficiency x-ray production and energy
- Thermal conductivity = Tungsten is almost as thermally conductive as copper, dissipates heat efficiently
- High melting point = 3400°C, can stand up to high tube electric current without pitting or bubbling
1. The Step-Up Transformer decreases ______ and increases ______ up to ___ times.
2. Only works on ______ current and ______ induction.
3. AKA ____-______ transformer
4. Located in the ________ circuit
1. Current, voltage, 500
2. Alternating, mutual
3. High-voltage
4. Secondary
1. The induction motor works via _______ induction.2. There are two parts of the induction motor: S_______ and R_______
3. The #2A is the ________ part, located on the ______ of the glass envelope.
4. It consists of a series of ___________
5. The #2B is the ________ part, usually made of ________
6. On general tubes it can have a range of __________ to _________ RPM.
7. In high speed/specialty tubes, it can range from: __________-___________ RPM.
1. Mutual
2. Stator, Rotor
3. Stationary, outside
4. Electromagnets
5. Rotating, copper
6. 3200-3600 RPM
7. 10000-12000 RPM
1. ________ x-rays are emitted when an outer-shell e- fills an inner-shell void.
2. This type of x-ray has energy equal to the difference in the _______ energies of the orbital electrons involed.
1. Characteristic
2. Binding
3. Exited - Replacement = Characteristic
4. K=69.8, L=12.1, M=2.8, N=0.6
1. In the Step-Down Transformer, _______ goes down while ______ goes up.
2. Works on ______ induction
3. Secondary coil had (MORE/LESS) turns
4. Located in the ________ circuit
1. Voltage, current
2. Mutual
3. Less
4. Filament
1. The _____/______ envelope contains the cathode and anode.
2. Can be made of glass (______) to withstand heat, or metal (which has a ______ ____).
3. X-rays produced isotopically exit through the ______ ______.
4. The beam exiting through this window is also called the _______ _____.
1. Glass, metal
2. Pyrex, longer life
3. Target window
4. Useful beam
EQUATION to calculate the energy of Bremsstrahlung photons:
Filament E- Energy - Exit Electron Energy = Brems Photon Energy
1. ________ is the process of converting AC to DC.
2. The electronic device that allows current flow in only one direction is a __________.
3. Voltage #1 is required to ensure that e- flow from the x-ray tube _____ to _____ only.
4. #2s in most modern x-ray generators are the ______, _________ type.
5. #2s are located in the (HIGH/LOW)-voltage section.
1. Rectification
2. Rectifier
3. Cathode, anode
4. Silicon, semiconductor
5. High-voltage
1. The rotating anode uses an _________ ______ to rotate the anode.
2. The electron beam strikes only a small part of the target disk at any one time, the ______ ______.
3. This allows the use of (HIGHER/LOWER) techniques.
1. Induction motor
2. Focal track
3. Higher
EQUATION to calculate the energy of a Characteristic Photon
Exited E- Energy - Replacement E- Energy = Characteristic Photon Energy
1. _____-_____ recitifcation is a condition in which the voltage is not allowed to swing negatively during the negative half of its cycle.
2. Only ____-_____ of the AC waveform appears in the output.
3. Half-wave-rectified circuits contain ___, ___, or ___ diodes.
1. Half-wave
2. One-half
3. 0, 1, 2
1. The ________ is the negative terminal of the x-ray circuit.
2. It contains two elements: the ________ ___ and the _________
3. The #2B is made of ________ _______
4. Because it has a (HIGH/LOW) atomic #
5. Also has a high ______ point = ______ °F
6. #3 efficiently ________ heat which can reduce ________
1. Cathode
2. Focusing cup, filaments
3. Thoriated Tungsten
4. High atmoic #
5. Melting, 6170 °F
6. Dissipates, tube arching
_________ x-rays are produced when a projectile e- is slowed by the nuclear field of a target atom nucleus. The e- is slowed and its _________ is changed.
Bremsstrahlung, direction
1. A circuit that rectifies the entire AC waveform is called ____-____ rectification.
2. #1 x-ray imaging systems contain at least ___ diodes in the ____-______ circuit.
3. The main advantage of #1 rectification is that the exposure time for any given technique is _________.
1. Full-wave
2. 4, high-voltage
3. Cut in half
1. ____ ________ selection is tied to filament selection
2. A ______ filament is used when fine images are required
3. A small filament creates a ______ focal spot of ____ to _____ mm
4. A ______ filament is used in high x-ray production
5. A large filament creates a ______ focal spot of _____ to _____ mm
1. mA station
2. Small
3. Small, 0.1-1.0 mm
4. Large
5. Large, 0.4-2.0 mm
1. A __________ spectrum contains only specific values. __________ photon production has #1 values.
2. A _________ spectrum contains all possible values. _________ photons have a range of energy.
3. Identify each interaction graphically.
1. Discrete, characteristic
2. Continuous, Bremsstrahlung
3. A=Discrete, B=Continuous
1. With _____-_____ power, multiple voltage waveforms are superimposed on one another, resulting in a waveform that maintains a nearly constant high voltage.
2. #1 is a more efficient way to produce x-rays than _____-______ power.
3. There are ____ pulses per 1/60 seconds compared with the ____ pulses characteristic of #2.
1. Three-phase
2. Single-phase
3. 6, 2
1. The focusing cup resides on the ______ side of the x-ray tube.
2. They are metal cups in which the ________ are attached inside.
3. They are connected to the _____-_______ circuit (aka _____ circuit)
4. Has a strong _______ charge
5. This is used to corral and ______ the electrons from the filament to the _______, called electrostatic ________.
1. Cathode
2. Filaments
3. High-voltage, tube
4. Negative
5. Focus, anode, repulsion
⬆️mA = ___ Quantity/___ Quality
⬆️mA = ⬆️Quantity/🚫Quality
1. ____-______ generators produce a nearly constant potential voltage waveform,
2. Improving image quality at lower patient _______ _____.
3. Full-wave rectification or high-frequenct voltage generation is used in almost all ________ x-ray imaging systems.
4. The real advantage of #1 circuits is that they are much (LARGER/SMALLER), (MORE/LESS) costly, and (LESS/MORE) efficient than 60-Hz high-voltage generators.
1. High-frequency
2. Radiation dose
3. Stationary
4. Smaller, less, more
1. The ______ _____ in x-ray is the primary radiation that exits the x-ray tube housing through the target window.
2. It is the radiation that is directed toward the _______ and contains the x-rays used for imaging.
3. It is the beam used to create an _______, and the collimator controls its size to limit ______ & ________ ________ to only the necessary area.
4. The difference in radiation intensity across the useful beam of an x-ray field can vary by as much as ___%.
5. X-rays that escape through protective housing are called ________ ________.
6. They contribute nothing in the way of ________ _________ and result in unnecessary exposure of the ________ and the ___________.
1. Useful beam
2. Patient
3. Image, patient, technologist exposure
4. 45%
5. Leakage radiation
6. Diagnostic information, patient, technologist
⬆️kVp = ___ Quantity/___ Quality
⬆️kVp = ⬆️Quantity/⬆️Quality
1. Resistance in measured in ____ (__).
2. A resistor inhibits the flow of ________.
3. A ________ is a type of variable resistor used to control the current in a circuit.
4. This works by changing the resistance without interrupting the flow of the ______.
5. ⬆️mA station = (⬆️/⬇️) resistance to the flow of electricity
6. AKA the _____ selector
1. Ohms, Ω
2. Electrons
3. Rheostat
4. Current
5. ⬇️resistance to the flow of electricity
6. mA
1. ______ ________ is a short-circuit within the x-ray tube that causes a sudden flash of electrical current.
2. The most frequent cause of abrupt tube failure is ________ _______ from the filament to the enclosure because of ________ ________.
1. Tube arching
2. Electron arching, vaporized tungsten
⬆️Atomic # = ___Quantity/___ Quality
⬆️Atomic # = ⬆️Quantity/⬆️Quality
1. The exposure timer automatically terminates the exposure when adequate radiation reaches the _____.
2. Nearly always done on the ________ side of the _____-voltage transformer, where the voltage is ______.
3. __________ timers cannot be used for serial exposures because they must be reset after each exposure.
4. __________ timers are the most sophisticated, most complicated, and most accurate of the x-ray exposure timers.
1. IR
2. Primary, High-Voltage, lower
3. Synchronous
4. Electronic
1. The _____-_____ _________ describes when different target angles create different size focal spots in the x-ray beam
2. Used to spread _____ over a larger area while maintaining ______ focal spots.
3. Most commonly used anode angle = ___ degrees.
1. Line-focus principle
2. Heat, smaller
3. 12
1P to HF = ⬆️Quantity/⬆️Quality
1. Most exposure timers are ________ and are controlled by a __________.
2. ________ timers are used on falling load and capacitor discharge imaging systems.
3. _________________ terminates the x-ray exposure at the desired film optical density. This is done with an _______ chamber or a _________ detector assembly.
1. Electronic, microprocessor
2. mAs
3. Automatic Exposure Timer, ionization, photodiode
1. The _____ ____ _______ describes when the angle causes the intensity of the x-ray beam to be less on the anode side because the “heel” of the target is in the path of the beam.
2. X-rays pass through more ______ material or the ______ of the ______.
3. This causes variation of ________ on the film.
4. The ⬇️ the anode angle, the (⬆️/⬇️) the heel effect.
5. ⬆️AHE angle: ____ AFS, ____ EFS
1. Line-focus principle
2. Anode, heel, anode
3. Density
4. ⬆️heel effect
5. ⬆️AFS, ⬇️EFS
⬆️filtration = ___Quantity/___Quality
⬆️filtration = ⬇️Quantity/⬆️Quality
1. _________ _________ is the process where a heated metal filament (the ________) releases electrons when it reaches a high temperature.
2. These (HIGH/LOW)-energy electrons are then accelerated across the X-ray tube and strike a metal target (the _______), where the energy is converted into X-ray _______.
1. Thermionic emission, cathode
2. High, anode, photons
1. In the diagnostic range, (SOME/MOST/VERY LITTLE) x-rays are Bremsstrahlung x-rays.
2. The closer the filament e- passes the nucleus, the (STRONGER/WEAKER) the attraction, the (STRONGER/WEAKER) the Brems photon.
3. _______ photons are produced more than _______ photons.
4. Average energy for Brems is approximately ____ of the kVp selected.
1. Most
2. Stronger, stronger
3. Brems > Characteristic
4. 1/3
1. Tube/Thermal rating chart is used for a given ___. kVp and time that lies below mA curve is ______. On the curve or above is ______.
2. Anode cooling chart displays the ____ required for the heated anode to cool.
1. mA, safe, not safe
2. Time
Name the binding energies of shells K-N.
K=69.8 keV
L=12.1 keV
M=2.8 keV
N=0.6 keV